jc710公海赌船

    • 全球
        • 澳大利亚 & 新西兰 英语
        • 中国 中文
        • 印度 英语
        • 印度尼西亚 英语
        • 日本 日语
        • 巴基斯坦 英语
        • 斯里兰卡 僧伽罗语
        • 泰国 泰语
        • 乌兹别克斯坦 俄语
        • 越南 越南语
        • 奥地利 德语
        • 比利时 荷兰语
        • 比利时 法语
        • 保加利亚 保加利亚语
        • 法国 法语
        • 德国 德语
        • 希腊 希腊语
        • 匈牙利 匈牙利语
        • 意大利 意大利语
        • 荷兰 荷兰语
        • 波兰 波兰语
        • 葡萄牙 葡萄牙语
        • 罗马尼亚 罗马尼亚语
        • 西班牙 西班牙语
        • 瑞典 瑞典语
        • 土耳其 土耳其语
        • 英国 & 爱尔兰 英语
        • 乌克兰 乌克兰语
        • 巴西 葡萄牙语
        • 墨西哥 西班牙语
        • 美国 英语
        • 以色列 希伯来语
        • 沙特阿拉伯 阿拉伯语
        • 南非 英语

    February 14, 2025

    Optimizing Commercial & Industrial Energy: The Power of SolaX Energy Storage Solutions

    分享我的#jc710公海赌船故事

    facebook.svg
    linkedin.svg
    facebook.svg

    Energy storage systems (ESS) have become a cornerstone of modern energy management for commercial and industrial (C&I) businesses. As industries and enterprises strive for greater energy efficiency and sustainability, the need for advanced energy storage solutions has grown significantly. SolaX, a leader in the energy storage space, offers comprehensive and innovative Battery Energy Storage System (BESS) solutions that cater to the unique needs of commercial and industrial sectors, helping them reduce costs, improve energy resilience, and contribute to environmental sustainability.


    1. Importance of Energy Storage Systems

    1.1 Energy Storage Benefits

    Energy storage systems help optimize energy usage by storing excess energy when demand is low and releasing it during peak demand times, thus reducing energy costs. By integrating energy storage with renewable energy sources, such as solar power, businesses can store energy produced during the day for use at night or during power outages. This leads to greater energy independence and helps mitigate the reliance on the grid.

    Energy storage also plays a crucial role in grid stabilization, particularly in areas with high renewable energy penetration. ESS helps to balance supply and demand fluctuations, contributing to a more stable and resilient energy infrastructure. Furthermore, with the growing focus on sustainability, ESS supports businesses in reducing their carbon footprint and meeting regulatory and environmental goals.


    1.2 Growing Need for Energy Storage in Commercial and Industrial

    The demand for energy storage is rapidly increasing in the commercial and industrial sectors, driven by several factors. High electricity costs, particularly during peak hours, have encouraged businesses to seek alternative ways to manage their energy use efficiently. Furthermore, with increasing pressure to adopt sustainable energy practices, more businesses are turning to renewable energy solutions that require storage for consistent and reliable power.

    Moreover, in the face of frequent power disruptions, energy storage offers industrial and commercial entities a level of energy security. As businesses scale up and operations become more complex, ensuring a continuous energy supply is essential for avoiding costly downtime. This has made ESS a critical investment for businesses aiming for long-term operational efficiency and sustainability.


    2. Battery Energy Storage System (BESS) Solution

    2.1 What is a Battery Energy Storage System?

    A Battery Energy Storage System (BESS) is a technological solution designed to store electricity in batteries for later use. The system allows businesses to capture excess energy when it is available—such as during off-peak hours or when renewable energy sources like solar or wind generate surplus power—and store it for later use, reducing dependency on the grid and lowering energy costs.

    A BESS typically consists of several components, including the battery storage unit, an inverter, a battery management system (BMS), and a monitoring system. The battery stores electrical energy, which is then converted into usable power through the inverter. The BMS ensures that the batteries are charged and discharged optimally to extend their lifespan, while the monitoring system allows users to track the system’s performance and make necessary adjustments remotely.


    2.2 Main types of BESS Battery

    The choice of battery technology plays a crucial role in the efficiency, longevity, and cost-effectiveness of a BESS solution. Several types of batteries are commonly used in energy storage systems, each with distinct advantages and limitations.

    • Lithium-ion batteries: Lithium-ion (Li-ion) batteries are the most popular choice for BESS due to their high energy density, long lifespan, and fast charge/discharge capabilities. These batteries are compact, efficient, and require less maintenance compared to other battery types. Li-ion batteries are especially ideal for commercial and industrial applications where space is a constraint and reliability is key.

    • Lead-acid batteries: Lead-acid batteries are one of the oldest types of rechargeable batteries. While they are relatively inexpensive, their energy density is lower compared to lithium-ion batteries, and they have a shorter lifespan. However, they still offer a cost-effective solution for smaller or less demanding applications and are often used in less critical energy storage scenarios.

    • Flow batteries: Flow batteries are a newer technology that offers a unique advantage in scalability and long-duration storage. These batteries store energy in liquid form, which can be easily replenished, making them ideal for large-scale industrial applications. Flow batteries are particularly useful for applications that require energy storage over extended periods but are typically more expensive and less energy-dense than lithium-ion solutions.

    • Sodium-sulfur batteries: Sodium-sulfur (NaS) batteries are high-temperature batteries that have a high energy density and are well-suited for large-scale energy storage projects. These batteries are efficient for grid stabilization and can be used for long-duration storage. However, they require high operating temperatures, which can present challenges in terms of maintenance and safety.


    3. Case Studies: SolaX Energy Storage Projects

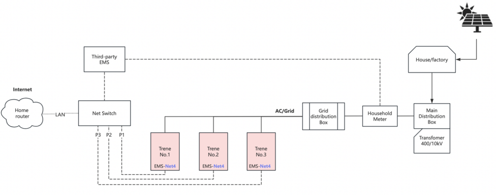
    Netherlands Ambt Delden 3pcs TRENE P100B215 645kWh

    Energy Storage Project Details:

    • 3pcs Trene (P100B215) with a total capacity 645kwh;

    • Install with a third-party EMS to do whole plant energy control;

    • This third-party EMS also communicate with house grid connection meter to read house consumption and control whole Trene system to charging and discharging;

    • Solax provide EMS Modbus protocol



    Netherlands Ambt Delden 3pcs TRENE P100B215 645kWh


    Installation Diagram:

    Installation Diagram


    Netherlands Zuidlaarderveen 1pcs TRENE 1pcs AELIO 315kWh

    Energy Storage Project Details:

    • 1pcs Trene (P100B215)+1pcs Aelio (P50B100) with a total capacity 315kwh;

    • 4pcs SMA commercial 100kw, connected with SMA Datalogger;

    • Install with a third-party EMS to do whole plant energy control;

    • This third-party EMS (Envitron) also communicate with house grid connection meter to read house consumption and control whole Trene system to charging and discharging;

    • Solax provide EMS Modbus protocol


    Netherlands Zuidlaarderveen 1pcs TRENE 1pcs AELIO 315kWh


    Installation Diagram:

    Installation Diagram


    4. SolaX Commercial and Industrial Solar Energy Solutions

    SolaX offers advanced solar PV and energy storage solutions tailored to meet the needs of commercial and industrial (C&I) sectors.


    C&I PV Solution:

    The X3 FORTH is our flagship solar PV inverter, designed for industrial and commercial uses. Its high conversion efficiency ensures that businesses harness the full potential of renewable energy throughout the day, significantly reducing their reliance on the grid.

    With features like millisecond-level shutdown and remote shutdown, it provides both operational flexibility and high safety, making it the ideal choice for businesses seeking reliable and efficient solar power solutions.


    C&I ESS Solution:

    The TRENE & AELIO commercial and industrial ESS Cabinets efficiently store excess energy generated during the day and releases it during peak demand hours, reducing energy costs. These systems are highly flexible, offering seamless integration with microgrids, diesel generators, and the ability to easily switch between grid-tied and off-grid modes.


    Maximizing Renewable Energy Use

    With SolaX, you can enjoy the benefits of a holistic energy solution that combines advanced solar PV technology with robust energy storage capabilities, driving both profitability and sustainability.


    订阅最新资讯

    掌握jc710公海赌船能源最新动态,保持领先!

    我已阅读并同意《隐私政策》《用户协议》

    订阅jc710公海赌船的新闻简报
    • *

      我已阅读并同意《隐私政策》《用户协议》

    • 提交